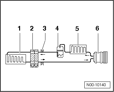
Kältemittelkreislauf mit Expansionsventil und einem Verdampfer
Hinweis
Pfeile zeigen Fließrichtung des Kältemittels.

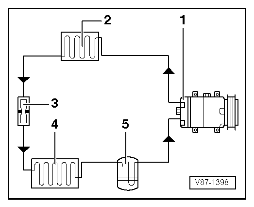
Kältemittelkreislauf mit Drossel und Auffangbehälter
Hinweis
Pfeile zeigen Fließrichtung des Kältemittels.

Vorsicht!
Nicht frei gegebene Werkzeuge oder Materialien (z. B. Leckstoppadditive) können
Beschädigungen/Beeinträchtigungen an dem System verursachen.
Es dürfen nur vom Hersteller f ...
Absaug- und Füllventile für Schnellkupplungen der Klima-Service-Station am Kältemittelkreislauf
Benötigte Spezialwerkzeuge, Prüf- und Messgeräte sowie Hilfsmittel Drehmomentschlüssel -V.A.G 1783- (2... 10 Nm) mit "Einsteckknarre 1/4" -VAS 6234- ACHTUNG! Es bes ...Siehe auch:
Grundträger oder Tragstäbe und Trägersystem befestigen
Abb. 78 Befestigungspunkte für Grundträger
(beidseitig) : bei 2-türigen Fahrzeugen, : bei 4-türigen Fahrzeugen.
Abb. 79 Befestigungspunkte für Tragstäbe
bei Fahrzeugen mit Dachreling (beidseitig).
Lesen und beachten Sie zuerst die ein ...